

结构特点、混合原理
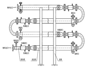
反应器是化学反应工艺中的核心设备,它按结构大致可分管式、釜式、塔式、固定床等,广泛适用于气、液、固相的化学混合反应。我公司研制开发的JHF系列强化传热反应器内部结构与静态混合器相仿,能使进入强化传热混合反应器的不同液体互相很好地混合,但与常规的静态混合器内部单元不同,其内部构件不是用板材而是用较细的管材制作,细管内部可以通加热介质也可以通冷却介质,所以内部单元不仅能起到了充分混合,而且能提供很大的传热比表面积。
![]() 管式反应器工作原理图 |


